Akumulační nádrž PSWF 500 N+
Kód: 14735


Související produkty
Detailní popis produktu
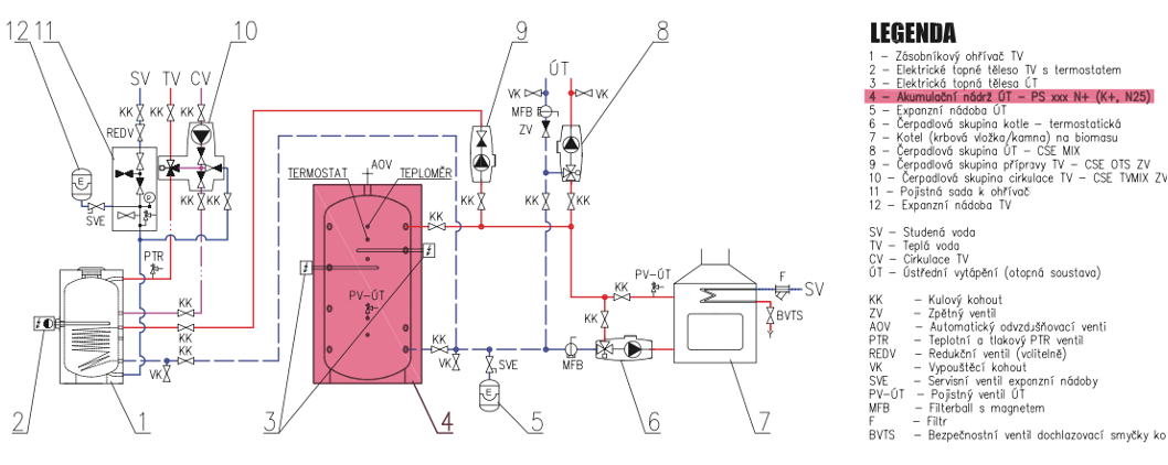
Nádrž určená k akumulaci a následné distribuci tepelné energie z kotlů na pevná paliva, tepelných čerpadel případně jiných zdrojů tepla. Nádrž má 9 návarků G 6/4" pro připojení tepelných zdrojů a zátěží nebo vložení el. topných těles. Nádrž je opatřena výměníkem pro připojení solárního systému a přírubovým hrdlem, které lze osadit trubkovým výměníkem pro přípravu TV nebo připojení solárního systému.
Akumulační nádrž PSWF 500 N+ představuje výkonné a středně velké řešení pro efektivní skladování a využívání tepelné energie ve vašem vytápěcím systému. S kapacitou 500 litrů nabízí ideální podmínky pro uchování tepla v obdobích nadbytku a jeho následné využití v dobách nízké spotřeby. Moderní design, vysoký výkon a snadná integrace do různých tepelných systémů činí tuto nádrž skvělou volbou pro středně velké domy a menší komerční objekty.

Doplňkové parametry
| Kategorie: | Regulus |
|---|---|
| Záruka: | 2 roky |
| Hmotnost: | 110 kg |
| EAN: | 8595222649974 |
| Průměr: | 600 mm |
| Výška: | 1915 mm |
| Celkový objem nádrže: | 472 l |
| Rozměry balení: | 80x179x85 cm |
| Hmotnost: | 111 kg |
Buďte první, kdo napíše příspěvek k této položce.
Buďte první, kdo napíše příspěvek k této položce.
Regulus byl založen roku 1992 v Praze a od té doby se podařilo vybudovat stabilní ryze českou firmu, která dnes celkem zaměstnává, i ve svých dceřiných společnostech, přes 120 vynikajících odborníků a kvalifikovaných pracovníků. Přesto se daří v pracovním kolektivu udržet přátelské vztahy rodinné firmy, které mají velmi dobrý vliv na vynikající kvalitu našich výrobků a služeb.
Pod značkou Regulus uvádíme na trh i výrobky významných světových výrobců. Díky našim vlastním zkušebnám můžeme provádět testy nových výrobků. Proto můžeme na základě vlastních zkoušek a měření garantovat vysokou kvalitu a spolehlivost výrobků, které zařazujeme do našeho sortimentu.
Regulus je dynamicky rostoucí společností, která investuje do vývoje nových výrobků a technologií. Snažíme se stále zlepšovat servis našim zákazníkům a poskytovat lepší služby. Našim cílem je nabízet kvalitní výrobky za přijatelné ceny s kvalitním technickým servisem. Díky tomu budou naše systémy vždy správně a efektivně fungovat a přinášet úspory svým majitelům.


