Akumulační nádrž PS2F 800 N+
Kód: 15218


Související produkty
Detailní popis produktu
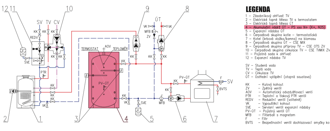
Nádrž určená k akumulaci a následné distribuci tepelné energie z kotlů na pevná paliva, tepelných čerpadel případně jiných zdrojů tepla. Nádrž má 9 návarků G 6/4" pro připojení tepelných zdrojů a zátěží nebo vložení el. topných těles. Nádrž je opatřena dvěma přírubovými hrdly, které lze osadit trubkovým výměníkem pro přípravu TV nebo pro připojení solárního systému.
Akumulační nádrž PS2F 800 N+ je optimálním řešením pro efektivní skladování a využívání tepelné energie ve středně velkých až větších vytápěcích systémech. S kapacitou 800 litrů poskytuje ideální podmínky pro uchování tepla v obdobích nadbytku a jeho následné využití v dobách nízké spotřeby. Moderní design, vysoký výkon a snadná integrace do různých tepelných systémů činí tuto nádrž ideální volbou pro náročné aplikace.

-
Optimální kapacita pro střední a větší domácnosti: S kapacitou 800 litrů je tato nádrž vhodná pro středně velké až větší domy, poskytující dostatek úložného prostoru pro tepelnou energii.
-
Moderní design a vysoký výkon: Nádrž kombinuje moderní design s vysokým výkonem, což zajišťuje efektivní skladování tepla a optimální funkčnost vytápěcího systému.
-
Snadná integrace a provozní spolehlivost: S ohledem na jednoduchou integraci do různých tepelných systémů je nádrž snadná na instalaci a nabízí spolehlivý provoz s minimálními nároky na údržbu.


Doplňkové parametry
| Kategorie: | Regulus |
|---|---|
| Záruka: | 2 roky |
| Hmotnost: | 100 kg |
| EAN: | 8595222653735 |
| Průměr: | 800 mm |
| Výška: | 1845 mm |
| Celkový objem nádrže: | 809 l |
| Rozměry balení: | 80x193x100 cm |
| Hmotnost: | 104 kg |
Buďte první, kdo napíše příspěvek k této položce.
Buďte první, kdo napíše příspěvek k této položce.
Regulus byl založen roku 1992 v Praze a od té doby se podařilo vybudovat stabilní ryze českou firmu, která dnes celkem zaměstnává, i ve svých dceřiných společnostech, přes 120 vynikajících odborníků a kvalifikovaných pracovníků. Přesto se daří v pracovním kolektivu udržet přátelské vztahy rodinné firmy, které mají velmi dobrý vliv na vynikající kvalitu našich výrobků a služeb.
Pod značkou Regulus uvádíme na trh i výrobky významných světových výrobců. Díky našim vlastním zkušebnám můžeme provádět testy nových výrobků. Proto můžeme na základě vlastních zkoušek a měření garantovat vysokou kvalitu a spolehlivost výrobků, které zařazujeme do našeho sortimentu.
Regulus je dynamicky rostoucí společností, která investuje do vývoje nových výrobků a technologií. Snažíme se stále zlepšovat servis našim zákazníkům a poskytovat lepší služby. Našim cílem je nabízet kvalitní výrobky za přijatelné ceny s kvalitním technickým servisem. Díky tomu budou naše systémy vždy správně a efektivně fungovat a přinášet úspory svým majitelům.
